Addressing means: the topology of the control network is mapped to unique addresses.
A node address is composed hierarchically:
For each network connection the associated block driver determines a local address, which uniquely identifies the node within the local network. The full node address is formed as follows: The local address is prepended to the subnet index of the local network assigned by the parent. In turn, the subnet index is placed in front of the node address of the parent.
The length of the subnet index (in bits) is thereby determined by the device. The length of the local address, conversely, is determined by the type of network.
A node without a main network is a top level node with address 0. A node with a main network that contains no parent is likewise a top level node. It is given the local address of the main network.
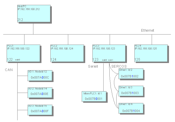
See an example of a control network here:
In the example the addresses of the nodes are represented in hexadecimal notation.
The first 4 digits represent the address of the respective parent in the main network,
for example 0x007A=122 for PLC1. The next byte (in blue fonts) is reserved for the subnet index and is followed by
the local address (example: C=12 for Node-ID 12). The structuring of the addresses makes a lean routing algorithm possible. Routing
tables, for example, are thus unnecessary. Information is queried only locally: via
its own address and via the address of the parent node. On this basis a node can correctly
process the data packages:
-
If the destination address corresponds to the address of the current node, then this is meant to be the receiver.
-
If the destination address starts with the address of the current node, then the data package is either meant directly for a child or for a descendant of the node and must be forwarded.
-
In all other cases the receiver is not a descendant of the current node and the data package must be forwarded to its own parent.
Relative addressing is a special case: Relative addresses do not contain the node number of the receiver, but directly describe the path from the sender to the receiver. The principle is similar to the relative path in the file system: The address consists of the number of steps by which the package has to be transported upwards. These are the steps to the corresponding parent and from the subsequent path downwards to the destination node.
The advantage of relative addressing is that two nodes in the same subtree can continue to communicate if the complete subtree is shifted to another place in the entire network. Whereas the absolute node addressing has to be modified due to this shift, the relative addressing is still valid.
Address determination
For a node to know its own address it must either know the address of its parent node or know that it is a top level node. For this purpose the node dispatches a message during the bootup to all network devices for address determination. As long as it receives no response to this message, the node considers itself to be a top level node, but continues to search for a possible parent. A parent node responds by announcing its address. The node will thus independently complete its address and will announce it to the subnets.
An address determination can be accomplished during the bootup or at the request of the PC used for programming.
